mohammadi94 12 اشتراک گذاری ارسال شده در 7 آبان، ۱۳۹۲ سلام من چندتاpfd , p&id میخوام کسی هست ک بتونه کمکم کنه؟؟؟؟:ws52: 2 لینک به دیدگاه
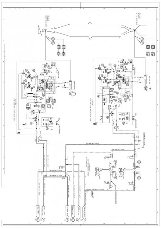
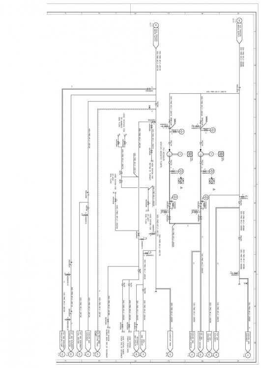
Mehdi.Aref 26783 اشتراک گذاری ارسال شده در 7 آبان، ۱۳۹۲ سلام من چندتاpfd , p&id میخوام کسی هست ک بتونه کمکم کنه؟؟؟؟:ws52: دو نمونه از یک P&Id رو براتون میذارم 3 لینک به دیدگاه
spow 44198 اشتراک گذاری ارسال شده در 13 دی، ۱۳۹۲ این تاپیک رو ببینید فک کنم نیازتون مرتفع بشه [h=1]دانلود مجموعه اموزشی نقشه های فرایندی pfd و p&id[/h] لینک به دیدگاه
ارسال های توصیه شده