رفتن به مطلب

آموزش سیستمهای مدیریت تصویری(دوربین مدار بسته)


ارسال های توصیه شده

ارسال شده در
مقدمه:
امروزه در مراکز صنعتی و اداری جهت نظارت بر محیط فیزیکی و نظارت بر کار کارکنان یا کارگران جهت کنترل و مدیریت بهتر و کارآمدتر به وفور از سیستم‌های تلویزیونی مداربسته (CLOSED (CIRCUIT TV)(CCTV) استفاده می‌شود. این سیستم‌ها به عنوان سیستم‌های کنترل و مدیریت تصویری نیز نامیده می‌شوند. گاهی نیز از این سیستم‌ها با مخفف CCVE(تجهییزات ویدئویی مداربسته) یاد می‌شود . در محلهایی مانند بانک‌ها – ادارات - دانشگاه‌ها - کارخانجات – فروشگاه‌های بزرگ - فروشگاه‌های فروش اجناس گران‌قیمت مانند طلافروشی‌ها – در سوپرمارکت‌های بزرگ و در کنترل ترافیک خیابان‌ها و چهارراه ها و... این سیستم‌ها را می‌توان نصب و مورد استفاده قرارداد .
استفاده از این سیستم‌ها در منازل مسکونی رواج چندانی نیافته است ولی با پابه عرصه گذاشتن سیستم‌های تصویری که قادرند حرکت را در محدودۀ تحت نظارت سیستم تشخیص و اعلام خطر نمایند یا توسط سنسورهای خاصی تحریک شده و شروع به ضبط فیلم از محل بنمایند انتظار می رود که استفاده از این سیستم‌هادر منازل مسکونی نیز گسترش بیابد .به اینگونه سیستم‌ها هم اکنون اصطلاح دزدگیر تصویری اطلاق می‌شود. اصول کار سیستم‌های CCTV به این صورت است که ابتدا تصاویر توسط دوربین‌های مداربسته دریافت شده و برای نمایش و پخش به مانیتور یا تلویزیون انتقال داده می‌شود. همچنین برای ضبط یا تغییر نحوه نمایش روی مانیتور و پخش همزمان تصاویر دوربین‌ها روی مانیتور و کنترل از راه دور دوربین‌ها نیز تجهیزات و امکاناتی وجود دارد.چون تصاویر دریافت شده از سیستم‌ها برای بینندگان محدودی می‌باشد لذا به آنها تلویزون مداربسته می‌گویند برخلاف تلویزون عمومی (Broadcast TV) که جهت پخش تصاویر برای عموم می‌باشد . با توجه به تنظیماتی که روی دوربین‌ها و سایر تجهیزات می‌توان انجام داد این سیستم‌ها در شرایط جوی متفاوت و در زور و شب نیز کارایی خوبی دارند. برای کنترل ورود و خروج افراد به یک محل و برای کنترل مکان‌های وسیع توسط چندین دوربین و نمایش همزمان تصویر آنها نظارت سمعی و بصری از فواصل بسیار دور از طریق شبکه تلفن بدون نیاز به حضور فیزیکی کنترل کننده در محل و در دستگاه‌هایی که کنترل بصری آنها توسط انسان مقدور نبوده یا خطر آفرین می‌باشد نیز می‌توان از این سیستم‌ها استفاده کرد. لذا استفاده از سیستم‌های CCVTروز به روز در حال رشد است و با توجه به تکنولوژی ساخت تجهیزات آن که مبتنی بر صنعت الکترونیک و کامپیوتر می‌باشد ساخت و تولید تجهیزات این سیستم‌ها دائما در حال تکامل و پیشرفت است و ما در این مختصر سعی نموده‌ایم که اصول کلی امکانات عمومی این سیستم‌ها را برای اطلاع و آشنایی خوانندگان عزیز ارائه نماییم .

404Q8OLF1cctv.jpg



عموما در سیستم‌های CCTV تجهیزات زیر مورد استفاده قرار می‌گیرد:

۱- دوربین (Camera)



۲-لنز (Lens)

3- کاور دوربین (Camera Housing)

4- پایه دوربین (Bracket / Base)

5- نمایش دهنده تصویر (TV / Monitor)

6- انتخاب کننده (Switcher)

7- کواد (Quad)

8- ترکیب کننده (Multiplexer)

9- ضبط کننده (Recorder)

10- کنترل کننده (Controller)

11- کارتهای تصویر (Capture Card)

12- تقویت کننده رادیویی (Booster)

13- نظم دهنده ویدیویی (Video Router)



برای مشاهده این محتوا لطفاً ثبت نام کنید یا وارد شوید.
  • Like 7
ارسال شده در
1- معرفی انواع دوربین(Camera):
دوربین‌های مورد استفاده در سیستم‌های CCTV در انواع گوناگون و با امکانات متفاوتی ساخته شده‌اند و عموما به عنوان دوربین مداربسته (CCTV Camera ) شناخته می‌شوند. وظیفه اصلی دوربین تهیه سیگنال ویدئویی از مکان تحت کنترل جهت ارسال و یا نمایش روی مانیتور یا تلویزیون می‌باشد .انواع دوربین‌ها از نظر کاربرد و امکانات به صورت زیر تقسیم بندی می‌شوند:
۱- دوبین‌های پین هل (PinHole ): دوربین‌های ریزی هستند که بیشتر به عنوان دوربین مخفی یا برای اهداف جاسوسی بکار می‌روند . برخی از آنها را حتی می‌توان در خودکار جاسازی کرد. به صورت بی‌سیم نیز موجود می‌باشند. چند نمونه از این دوربین‌ها را در زیر می‌‌بینید:

۲- دوربین‌های صنعتی و نیمه صنعتی: با امکاناتی نظیر امکان تعویض لنز و تنظیم ایریز و حجم بزرگتر از دوربین‌های دیگر متمایز می‌شوند:
۳- دوربین‌های mini : دوربین‌های کوچکی هستند که برای استفاده شخصی و در سیستم‌های مداربسته کوچک مورد استفاده قرار می‌گیرند. اکثرا دارای لنز fix هستند. قیمت آنها ارزان است و به راحتی قابل پنهان کردن هستند. معمولا خروجی تصویر آنها به صورت فیش ویدیویی می‌باشد و برای استفاده در مکان‌هایی مانند مدرسه – ویترین مغازه‌ها در هتل‌ها و بهمراه تلفن تصویری مناسب می‌باشند. یک نمونه بی‌سیم و چند نمونه دیگر از این دوربین‌ها را در زیر می‌بینید:
۴- دوربین‌های دید در شب: این دوربین‌ها دارای سنسورهای گیرنده مادون قرمز هستند که توانایی تصویر برداری در شب را نیز به آنها می‌دهند.در موارد خاصی برای عملکرد بهتر این دوربین‌ها لامپ‌های مادون قرمز در محل نصب می‌کنند:
۵- دوربین‌های ضد آب : ساختمان آنها در مقابل نفوذ آب و رطوبت کاملا حفاظت شده است. همچینن دارای گیرنده‌های مادون قرمز هستند تا در محیط کم نور زیر آب قادر به تصویر برداری باشند:
۶- دوربین‌های دام متحرک (Speed Dome): این دوربین‌ها اکثرا به صورت سقفی نصب می‌شوند و بهمراه خود پایه قابل کنترل و حرکت دارند که دوربین را در تمام جهات به صورت ۳۶۰ درجه می‌چرخاند.
۷- دوربین‌های تحت شبکه (Lan Camera): این دوربین‌ها دارای امکاناتی برای اتصال به شبکه محلی CCTV یا انتقال داده از طریق خط تلفن می‌باشد . در پشت این دوربین‌ها محل اتصال کارت شبکه و کانکتور اتصال به شبکه مانند RS232 و RS485 یا پورت USB وجود دارد.
۸- دوربین‌های دارای امکانMAD (Motion Activity Detector): دوربین‌هایی هستند که با دریافت تغییر در سیگنال ویدیویی حرکت را تشخیص می‌دهند یا با تحریک شستی‌هایی که به قسمت کنترل دوربین وصل شده است شروع به تصویر برداری و ذخیره در هارد دیسک داخلی خود می‌کنند . یک نمونه بی‌سیم این نوع دوربین‌ها را در روبرو می‌بینید.
۹- دوربین‌های بی‌سیم : این دوربین‌ها دارای امکانات فرستنده (TX) در داخل خود و گیرنده (RX) مجرا می‌باشند و در برد معینی می‌توانند تصویر را بدون نیاز به سیم کشی ارسال کنند.
لازم به توضیح است که ممکن است یک دوربین دارای چند نوع از این امکانات باشد مثلا هم دارای امکان دید در شب و هم بی‌سیم باشد یا هم دارای امکانات دوربین‌های صنعتی و هم دارای امکان اتصال به شبکه باشد.
  • Like 4
ارسال شده در
۲- معرفی انواع لنز(Lens):
لنز دوربین شامل یک عدسی و روزنه دید (IRIS)برای عبور نور می‌باشد و وظیفه آن دریافت تصویر و رساندن آن به عنصر تصویر برداری دوربین است. بعضی از دوربین‌ها دارای لنز ثابت (Fix) غیر قابل تعویض و غیر قابل تنظیم می‌باشند(عموما دوربین‌های کوچک).
ولی برخی دیگر هم امکان تعویض لنز و هم امکان اعمال برخی تنظیمات روی لنز را دارند( دوربین‌های صنعتی) مشخصه‌هایی را که در مورد یک لنز قابل تنظیم می‌توان تغییر داد عبارتند از:
۱-فاصله کانونی عدسی (focal length):عبارت است از فاصله مرکزی عدسی لنز تا نقطه همگرایی عدسی این اندازه برابر لنزهای fix ثابت است ولی در برخی لنزها قابل تنظیم می‌باشد مانند لنز مقابل:
لنزهای موجود در فواصل کانونی ۷۵-۵۰-۳۰-۲۵-۱۶-۱۲-۸-۶-۴-۳/۵-۲/۸-۲/۵ میلی‌متر ساخته شده‌اند. هرچه فاصله کانونی لنزی بیشتر باشد (لنز Tele) بزرگنمایی آن بیشتر است و اشیاء دور را نزدیکتر و بهتر نشان می‌دهد ولی در عوض زاویه دید کمتری ارائه می‌کند برعکس هرچه فاصله کانونی لنز کوچکتر باشد )لنز Wide) تصاویر نزدیک را بهتر نشان می‌دهد و زاویه دید آن بیشتر است. بعنوان مثال فاصلۀ کانونی عدسی چشم انسان ۱۷mmو زاویه دید آن ۳۰ درجه است درحالی که یک لنز با فاصله کانونی ۴mm زاویه دید ۶۲ درجه دارد. لنزهای قابل تنظیم که امکان تغییر فاصله کانونی و زاویه دید به صورت دستی یا اتوماتیک در آنها وجود دارد به لنز زوم(Zoom lens) معروفند.
در دوربین‌های دیجیتالی این امکان تغییر زوم لنز با عباراتی نظیر ۲۰X-10X-6X و غیره بیان می‌شود. بعنوان مثال لنز زوم قابل تنظیم ۸ الی ۴۸ میلی‌متری معادل ۶Xمی‌باشد. رنجهای تغییر دیگری نیز مانند ۳/۵الی ۸ و ۴۸ الی۷۵ میلی‌متری نیز وجود دارند. به اینگونه لنزها (Varifocal lens) نیز می‌گویند. نمونه دیگری از این نوع لنزها را در زیر می‌بینید:
۲- روزنه عبور نور(IRIS):کلمه >در لغت به معنای عنبیه می‌باشد و در لنزها نیز مشابه آن وظیفه تعیین مقدار نور عبوری از لنز به سمت عنصر تصویربرداری را بعهده دارد. هرچه روزنه عبور نور بزرگتر باشد نور بیشتری عبود می‌کند و هرچه کوچکتر باشد نور کمتری عبور می‌کند. لنزهای ثابت (Fix) دارای روزنه (IRIS) ثابت می‌باشند و مقدار نوری که در محیط وجود دارد در صورت تغییر باعث تغییر کیفیت تصویر خواهد شد . لذا استفاده از لنزهای با IRIS ثابت در فضای داخلی (indoor) در محل‌های با نور ثابت ( بدون تغییرات زیاد نور) مناسب است. ولی در لنزهای قابل تنظیم می‌توان روزنه عبور نور را به صورت دستی یا اتوماتیک تنظیم کرد. اینگونه لنزها به لنزIRIS (IRIS Lens) معروفند.اندازه IRIS لنز با عباراتی نظیر F1/2 F1/4 , و ... بیان می‌شود. لنزهای IRIS به دو دسته تقسیم می‌شوند:
الف- لنز IRIS دستی (Manual IRIS): تنظیم روزنه عبور نور در این لنزها بوسیله پیچی که روی لنز وجود دارد امکان‌پذیر است.
ب- لنزIRIS اتوماتیک (Auto IRIS): تنظیم IRIS در این لنزها با توجه به مقدار نور محیط به طور اتوماتیک به دو روش انجام می‌گیرد و بسته به روش مورد استفاده این لنزها در دو نوع زیر ارائه شده‌اند:
·لنز نوع Video-drive: در اینگونه لنزهای AutoIRIS تنظیم روزنه IRIS با سیگنال ویدیویی که از خروجی A1 گرفته می‌شود انجام می‌گیرد.
·لنز نوع CD-drive: در اینگونه لنزها فرآیند پردازش سیگنال ویدیویی در داخل دوربین انجام گرفته و از خروجی A1 ولتاژ DC گرفته می‌شود و روزنه IRIS توسط این ولتاژ که به یک موتور DC اعمال می‌شود باز و بسته می‌گردد.
نکته ۱: در برخی از دوربین‌ها خروجی A1 آنها فقط DC است لذا با آنها می‌توان لنز اتوایریزی بکار برد که CD-driv باشد و برخی دیگر نیز خروجی A1، Video_drive دارند لذا باید با آنها لنز اتوایریز Video_drive بکاربرد. ممکن است روی دوربینی کلید انتخاب یکی از دو حالت video_drive یا CD_drive نیز باشد و بتوان هر دو نوع لنز را استفاده کرد . لنزهای اتوایریز توسط یک کابل چهارسیمه به کانکتور خاص اتوایریز که در پشت یا بغل دوربین وجود دارد به دوربین وصل می‌شوند .یک لنز اتوایریز را در زیر می‌بینید:
نکته ۲: در داخل بعضی دوربین‌ها مدار الکترونیکی کنترل نور وجود دارد (ELC) که مقدار نور رسیده به سنسور تصویری را به طور اتوماتیک توسط یک شاتر(Shutter) الکترونیکی کنترل می‌کند و در حقیقت وظیفه IRIS را انجام می‌دهد. در اینگونه دوربین‌ها کلیدی دو حالته وجود دارد که روی آن انتخاب حالت تنظیم نور داخلی با عبارت EE مشخص می‌شود و حالت استفاده از لنز Auto IRIS با عبارت A1 روی این کلید مشخص می‌شود.
cctv_afrazan.jpg
نحوه ی قرار گرفتن لنز بر روی دوربین:
برای قرارگرفتن لنز روی دوربین دو نوع استاندار وجود دارد که تفاوت این دو در فاصله بین فلنج پشت لنز با عنصر تصویر‌برداری داخل دوربین می‌باشد. این دو استاندارد به نام‌های زیر خوانده می‌شوند:
۱- C-mount: با فاصله ۵۲۶/۱۷ میلی‌متری
۲- CS-mount : با فاصله ۵/۱۲ میلی‌متری
دو عبارت " CS " ، S " " هم به دوربین و هم لنز اطلاق می‌شود. قطر قسمت پیچی ته لنز در هر دو نوع " C "و CS " "برابر یک اینچ و تعداد رزوه ۳۲ عدد در اینچ است .یک لنز" C-mount "می‌تواند روی هر دو نوع دوربین "CS-mount "," C-mount " نصب شود فقط برای نصب لنز" C-mount "روی دوربین" CS-mount " یک حلقه تبدیل (Adaptor) لازم است . ولی لنز" CS-mount "فقط روی دوربین" CS-mount "قابل نصب می‌باشد .
* ·عنصر تصویربرداری (Image Device) (Pick up Device): نور عبوری از روزنه لنز به روی یک سنسور تصویری می‌تابد باتوجه به مقدار و شدت نور برخورد کننده به این سنسور ولتاژهای مختلفی تولید می‌شود این ولتاژها توسط مدار الکترونیکی داخل دوربین به یک سیگنال ویدیویی تبدیل می‌گردند. اینگونه سنسورها به CCD (Charge Coupled Device) معروفند . تصویر یک CCD را در شکل روبرو می‌بینید . دوربین‌هایی هم که از این تکنوروژی برای ایجاد سیگنال ویدیویی استفاده می‌کنند دوربین CCD نامیده می‌شوند. برخی دوربین‌ها دارای سنسور" CMOS "هستند ولی امروزه در اکثر دوربین‌ها سنسور CCD استفاده می‌شود.
* ·مدار الکترونیکی دوربین: مدار الکترونیکی یک دوربین وظایف متعددی بر عهده دارد. تبدیل خروجی CCD به یک سیگنال ویدیویی ، کنترل نور اتوماتیک ، تنظیم خروجی A1 برای لنزهای اتوآیریز ایجاد امکان تنظیمات نور روی تصویر بدست آمده و .... از وظایف این بخش می‌باشد.
* ·اتصالات ( کانکتورها ) پشت دوربین و کلیدهای تنظیم: معمولا در پشت دوربین‌ها کانکتورهایی برای اتصال به مدار سیستم CCTV و کلیدهایی برای تنظیم دوربین وجود دارد که تعدادی از این کانکتورها و کلیدها را که معمولا روی اکثر دوربین‌ها وجود دارد در زیر شرح می‌دهیم:
-کانکتور خروجی ویدیویی (Video Out) : سیگنال تصویر از طریق این کانکتور دریافت می‌شود. و معمولا دارای امپدانس ۷۵ اهم و مقدار یک ولت پیک تا پیک است . در دوربین‌های کوچک (Mini) معمولا به صورت جافیش زرد رنگ می‌باشد ولی در اکثر دوربین‌های صنعتی و نیمه صنعتی بصورت یک کانکتور" BNC " است . کابل کواکسیال که معمولا برای ارتباط و سیم کشی اجزای" CCTV "بکار می‌رود به یک فیش BNC وصل می‌شود و این فیش نیز به کانکتور BNC پشت دوربین وصل می‌گردد. برخی دوربین‌ها بجای کانکتور" BNC "دارای یک جفت ترمینال پیچی برای اتصال کابل زوج تابیده شده بهم می‌باشند که در سیم کشی اجزای" CCTV "بکار می‌رود. برخی دیگر نیز ممکن است دارای خروجی" S-VIDEO " می‌باشد.
-کانکتور تغذیه : محل اتصال ولتاژ تغذیه دوربین می‌باشد که معمولا بصورت یک مادگی بوده و ولتاژ توسط فیش آداپتور تغذیه که اکثرا در مقادیر ۶ تا ۱۲" DC "یا ۲۴ ولت" AC "است به آن وصل می‌شود ، برخی از دوربین‌های صنعتی هم مستقیما با ولتاژ ۲۲۰ ولت کار می‌کنند محل اتصال تغذیه ممکن است بصورت ترمینال پیچی نیز باشد.
-کانکتور خروجی صدا(Audio Out) : درصورت وجود میکروفون روی دوربین این خروجی بصورت جافیش سفید یا قرمز یا هر دو ویا بصورت کانکتور" BNC "وجود دارد.
-کانکتور اتصال به کابل لنز Auto IRIS: یک کانکتور ۴ پین به شکل مربع می‌باشد.
-کلید تعیین نوع لنز Auto IRIS : دارای دو حالت Video , DC برای تعیین نوع لنز اتوآیریز می‌باشد.
-کلید تعیین رنگی و سیاه سفید بودن تصویر: (ATW )
-کلید کنترل بهره اتوماتیک ( AGC ): برای تنظیم حساسیت دوربین در مکان‌های تاریک بکار می‌رود و دارای دو حالت" On "و" Off "می‌باشد.
-کلید تنظیم نور زمینه (BLC ): در مواردی که نور پس زمینه تصویر بسیار زیاد باشد بطوریکه شی مورد نظر تاریک دیده شود با روشن کردن این کلید می‌توان کیفیت تصویر را بهتر کرد به شرطی که شی مورد نظر نسبت به زمینه خیلی کوچک نباشد در این حالت ممکن است این تنظیم اثر چندانی نداشته باشد.
-کلید دو حالتهEE/AL : حالت" EE "برای تنظیم نور اتوماتیک توسط شاتر الکترونیکی داخلی و حالت" A1 " برای تنظیم نور توسط لنز اتوآیریز بکار می‌رود.
-کانکتور" USB "و" RS232 "و" RS485 ": در بعضی دوربین‌ها وجود دارد که برای اتصال به کامپیوتر و شبکه بکار می‌رود.
-ترمینال آلارم (ALARM IN ) : این ترمینال برای اتصال سنسور حرکتی بکار می‌رود . تصویر کانکتورهای پشت چند دوربین را در زیر می‌بینید:
نکاتی که باید در مورد استفاده از دوربین‌ها مورد توجه قرار گیرد:
۱– باید از لرزش و تکان شدید دوربین و وارد شدن ضربه جلوگیری کرد
۲– از قرار دادن دوربین در معرض عوامل جوی و گرد و غبار خودداری کرد
۳– برای پاک کردن CCD باید از پارچه کتان و اتانول استفاده کرد.
۴– از مواد ساینده و شوینده‌های قوی در پاک کردن بدنه دوربین یا لنز نباید استفاده کرد
۵– دوربین را نباید هیچگاه به طرف نور مستقیم آفتاب یا هر منبع قوی دیگری بگیرید حتی اگر دوربین خاموش باشد.
۶– به دمای کار و رطوبت مجاز ذکر شده در دفترچه راهنمای دوربین توجه نمایید.
۷– در مورد دوربین‌هایی که نیاز به تهویه دارند از گرفته شدن سوراخ‌های تهویه دوربین خودداری کنید و همچنین دوربین را در محل مناسب از نظر تهویه نصب کنید.
۸– به ولتاژ کار دوربین دقت کنید ولتاژ اضافی باعث آسیب دیدن دوربین می‌شود.
۹– بدلیل ایجاد و استفاده از امواج رادیویی توسط دوربین ممکن است تداخل در ارتباطات رادیویی سایر تجهیزات رادیویی در نزدیکی دوربین اتفاق بیفتد. محل مورد استفاده دوربین از نظر ایجاد پارازیت و اختلال در کار سایر دستگاه‌ها را مورد توجه قرار دهید.

  • Like 4
ارسال شده در
۳-کاور دوربين:
دوربينها را براي حفاظت در برابر عومل جوي و مکانيکي در داخل يک محفظه فلزي (معمولا از جنس آلياژ آلمينيوم ) قرار مي دهند ، جلوي اين محفظه داراي شيشه شفاف است تا دوربين تصوير را از پشت آن دريافت کند. اصطلاحا به اين محفظه ها کاور گفته مي شود. بعضي از کاورها براي نصب در فضاي داخلي (indoor) و بعضي براي نصب در فضاي بيروني(outdoor) مي باشند. در مواردي که نياز به ايجاد شرايط دمايي مناسب براي کار دوربين باشد مي توان از کاورهاي داراي فن و هيتر استفاده کرد. کاورها معمولا روي پايه نصب مي شوند ولي برخي نيز به صورت سقفي نصب مي گردند و شکل گرد دارند و درون اين نوع کاورها ميتوان دوربينهاي ميني ( mni ‏) کار گذاشت.



۴-پايه دوربين ( Bracket ‏) :
‏دوربين بعد از قرارداده شدن داخل کاور روي پايه نصب مي شوند جنس پايه نيز معمولا فلزي از جنس آلومينيوم و گاهي نيز پلاستيکي مي باشد بعد از تعيين محل مناسب نصب دوربين بسته به شکل پايه آنرا به صورت سقفي يا ديواري نصب مي کنيم. دوربينهاي ميني معمولا داراي يک براکت کوچک متصل به خود دوربين هستند که بايد آنرا به محل مورد نظر نصب کرده و زاويه دوربين را روي آن تنظيم کرد. دوربينهاي speed Dam ‏ ممکن است روي پايه خود دوربين که به شکل گرد مي باشد به سقف نصب شوند يا توسط يک پايه بلندتر آويزان شوند. ساير انواع دوربينها نيز روي پايه مناسب دوربين وصل مي شوند که اکثرا به صورت ديواري است. به طور کلي پايه ها داراي دو نوع ثابت و قابل حرکت هستند. پايه هاي ثابت معمولا داراي مفصلي براي تنظيم زاويه دوربين هستند در پايه هاي قابل حرکت امکان حرکت دادن دوربين در جهات مختلف توسط موتوري که روي پايه نصب شده وجود دارد. کنترل اين موتور نيز توسط دستگاه کنترولر ( controller ‏) انجام مي گيرد.پايه هاي قابل حرکتي که ميتوانند فقط در جهت چپ و راست به صورت افقي حرکت کنند Pan ‏ناميده مي شوند و پايه هايي که ميتوانند در جهت عمودي (بالا و پايين) حرکت کنند tilt ناميده مي شوند لذا پايه هايي که ميتوانند در تمام جهات حرکت کنند به Pan-tilt ‏معروف هستند. تصاوير مربوط به انواع پايه ها را در زير مشاهده مي نماييد.
  • Like 3
ارسال شده در

۵-نمايش دهنده تصوير (Monitor or TV ) :

‏تصاوير ارسال شده از دوربين به صورت سيگنال ويديويي توسط يک تلويزيون يا مانيتور داراي ورودي تصوير و صدا دريافت و پخش مي شود. در پشت تلويزيون يا مانيتور ورودي تصوير يا صدا ممکن است به صورت کانکتور ويديويي معمولي يا به صورت کانکتور S-video ‏باشد همچنين ورودي و خروجي صدا نيز وجود خواهد داشت. معمولا امکانات اتصال ۲‏ ورودي و خروجي تصوير و صدا و يک ورودي و خروجي S-video ‏ بر روي تلويزيون يا مانيتور وجود دارد که ميتوان براي اتصال دوربين يا يک مانيتور يا تلويزيون ديگر يا ضبط کننده ويديويي از آنها استفاده کرد.امکانات و نحوه اتصالات پشت يک نمونه تلويزيون مداربسته که داراي امکان نمايش ۲ کانال ويديويي با انتخاب توسط دگمه هاي B,A ‏در جلوي مونيتور مي باشد را در زير مشاهده مي کنيد:

hmv9ags52d3f4ky14.jpg

پشت مانيتورهاي LCD مخصوص دوربينهاي مداربسته اتصالات ممکن است به صورت S-Video,BNC ‏ باشد ولي حداقل داراي يک ورودي و خروجي صدا و تصوير به صورت BNC و يک ورودي و خروجي صدا و يک ورودي و خروجي S-Video ‏خواهند بود. در پشت مانيتورهاي LCD ‏ کانکتورRS232 ‏ نيز براي اتصال به کامپيوتر وجود دارد. يک نمونه از اين مانيتورها را به همراه شماي اتصالات پشت آن مي بينيد. اين مانيتورها ممکن است از آداپتوري تغذيه شوند که به پشت مانيتور نصب مي شود. ولتاژ کار آنها نيز ۱۲V DCاست و توان مصرفي آنها کمتر از تلويزيون است.يک نمونه مونيتور LCD را به همراه ‏پانل جلو و کانکتورهاي پشت آن در زير مي بينيد:

 

skj0q0uxs4uw7h3e3kra.jpg

  • Like 3
ارسال شده در
۶-انتخاب کننده (Switcher) :

باتوجه به محدود بودن تعداد وروديهاي ويديويي تلويزيون و يا مانيتور و نياز به استفاده از آنها براي مانيتور ديگر يا ضبط کننده ويديويي اگر تعداد دوربينهاي نصب شده در يک سيستم CCTV ‏زياد باشد بايد براي مشاهده تصوير دوربينها از دستگاهي استفاده کرد که تصوير دوربينها را يکي يکي در يک مدت زمان مشخص نشان دهد. وسيله اي که اينکار را انجام مي دهدSwitcher ‏ ناميده مي شود. سويچرها نيز هم به صورت باسيم و هم بي سيم وجود دارند. به تعداد دوربينهايي که ميتوان به سويچر وصل کرد تعداد کانال سويچر مي گويند.سويچرها در تعداد کانال ۲ ‏و ۴ ‏و ۶ و ۸ ‏و ۱۲ ‏و ۱۶ ‏ساخته شده اند ولي استفاده از سويچر بيش از ۸ ‏کانال مناسب نيست زيرا فاصله بين بخش تصوير اولين دوربين و آخرين دوربين زياد خواهد شد و عمل کنترل تصويري تضعيف مي شود.تصاوير سويچر ۴ ‏و ۱۲ ‏و ۱۶ ‏کانال و يک سويچر بي سيم ۸ ‏کانال را در زير مي بينيد:
‏بر روي سويچر معمولا امکانات زير وجوز دارد :
۱- کليد روشن و خاموش برق اصلي
۲- نشانگرهاي LED براي هر دوربين
۳- کليد هاي سه حالته براي هر دوربين داراي حا لتهاي زير .
‏الف - By pass ‏. اگر کليد دوربيني روي اين حالت باشد از نشان دادن تصوير آن دوربين خودداري مي شود
‏ب - Auto ‏: در اين حالت تصاوير يکي پس از ديگري به طور اتوماتيک در يک زمان معين نشان داده مي شوند. ممکن است بر روي بعضي از سويچرها کليد sequence ‏ اين کار را انجام دهد.
‏ج - Home ‏: فقط تصوير دوربيني که کليد آن در اين حالت است روي تلويزيون يا مانيتور پخش مي شود.
۴ ‏- يک ولوم تايمر که براي تنظيم زمان پخش شدن تصوير دوربينها در حالت Auto ‏بکار مي رود اين ولوم با عبارت speed ‏ مشخص مي شود و ولوم تنظيم صدا که با عبارت VOL نشان داده شد. است.
‏به عنوان نمونه در پشت يک سويچر ۸ ‏کانال تعداد هشت ورودي تصوير و هشت ورودي صدا و يک خروجي صدا و تصوير براي اتصال به تلويزيون يا مانيتور وجود دارد .تصوير پانل پشت يک سويچر ۴ ‏کانال را در زير مي بينيد :
طرز اتصالات يک نمونه سويچر ۴ ‏کانال را در ادامه مي بينيد:
39yjfie1z8dn4fgeemq.jpg


  • Like 5
ارسال شده در
QUAD-7 :
‏واژه QUAD بر گرفته از کلمه QUADRANT ‏(يک چهارم) مي باشد و در مورد وسيله اي به کار مي رود که کار کرد آن در سيستم CCTV ‏ براي نشان دادن تصوير چهار کانال يک جا بر روي صفحه تلويزيون است. QUAD ‏ابتدا تصوير ۴ ‏کانال را يک به يک نشان مي دهد سپس صفحه تلويزيون را ۴ ‏قسمت مي کند و تصوير ۴ ‏کانال را يک جا نشان مي دهد و بعد کانال هاي ۵ و ۶ و ۷ و ۸ ‏را نشان مي دهد و بعد تصوير ۴ کانال را يک جا نشان مي دهد و هم اينطور الي آخر. کواد ها در تعداد کانال هاي ۴ و۸ و۱۲ و۱۶ ‏ساخته شده اند . زمان (سرعت ) نمايش تصوير کانال ها نيز در QUAD ‏قابل تنظيم است.تصوير کواد ۸ و۱۶ کانال به همراه يک کواد بي سيم را در زير مي بينيد

bc249s5811vbatfa2pxb.jpg

n58ekimlis6lh0ei0mar.jpg
bvmev5jk58ppwme9cp5p.jpg

  • Like 4
ارسال شده در
۹-ضبط کننده (RECORDER‏) :
‏براي ضبط تصاوير گرفته شده از دوربين روي بعضي از دوربين هاي پيشرفته يک هارد داخلي وجود دارد و يا مي توان يک کارت حافظه در شکاف مربوطه در پشت دوربين براي ضبط تصاوير جا داد ولي اکثر دوربين ها تصاوير خود را براي ضبط بايد به ضبط کننده ويديويي بفر ستند. ضبط کننده ها در دو نوع DVR ‏و VCR ‏موجود مي باشند . ضبط کننده هاي (VIDEO CASETLE RECORDER) VCR ‏ تصوير را روي ويديو کاست معمولي ضبط مي کنند البته اين ضبط نيز به دو روش انجام مي گيرد . يک روش ضبط معمولي مانند ويدئوهاي خانگي است که بر روي يک نوار ۲ ‏يا ۳ ‏ساعته مي توان ۲ ‏يا ۳ ‏ساعت تصوير ضبط کرد . و روش ديگر ضبط فشرده مي باشد که با حذف تعدادي از فريم هاي تصوير و ضبط در مقاطع زماني معين مي توان زمان ضبط روي يک نوار۳ ‏ ساعته را تا ۹۶۰ ‏ساعت افزايش داد اين نوع ضبط کننده هاي ويدئويي به TIME LAPSE VCR ‏معروف هستند . امکانات پانل جلو و پشت يک ضبط کننده ويديويي نوع TIME LAPSE ‏ را در ادامه مي بينيد:

9279xy7d7ho159hdnvkh.jpg

y7ht3x2guog45lsqak0p.jpg



rvnsq75yva3i5n2icle.jpg





  • Like 5
  • 5 هفته بعد...
ارسال شده در

۱۰-کنترل کننده ( controller ‏) :


‏بوسيله يک کنترولر مي توان مولتي پلکسر- ضبط کننده DVR-TIME LAPSE ‏ و دوربين ها و پايه PAN-TILT ‏دوربين را تک تک و يا کنار هم به صورت گروهي کنترل نمود . در پشت کنترل کننده محل اتصال برق تغذيه و اتصال RS-485 ‏ ورودي و خروجي و ديپ سويچ هاي تنظيم وجود دارد و در پانل جلوي آن دگمه هاي ZOOM ‏- سته کنترل در چهار جهت براي PAN TILT ‏- دگمه ليست آلارم هاي يک وسيله - لامپ آلارم که هنگام اتفاق افتادن حالت آلارم براي يک وسيله روشن مي شود - دگمه تنظيم FOCUS ‏ و دگمه ENTER ‏- دگمه تنظيم دوربين اعم از FOCUS‏ و IRIS و BLC‏- دگمه هاي اعداد و حروف وجود دارد .نماي جلو دو نمونه کنترولر به همراه قسمتهاي مختلف يکي از آنها در ادامه آورده شده است :




nobo4b29datrbmhcmwa6.jpg
ovm3jtj4zoaoivod0xsj.jpg

  • Like 5
ارسال شده در
۱۱-کارت تصويري ( capture card) :
‏کارت هاي تصويري به صورت PCI ‏ بوده ‏و به روي مادربرد (MB‏) کامپيوتر وصل مي شوند . داراي ورودي و خروجي هاي اتصال دوربين به تعداد۲ ‏ يا ۸‏و يا بيشتر بوده و بر روي آن کانکتور IDE‏ اتصال هارد نيز وجود دارد . تصاوير را از طريق اين کارت مي توان دريافت نموده و روي هارد کامپيوتر ذخيره کرد. همچنين با نرم افزار مربوطه مي توان کار DVR ‏ مولتي پلکسر و کنترولر را نيز روي کامپيوتر انجام داد. در ‏شکل زير کارت ضبط تصوير را ملاحظه مي کنيد:
1wn3ss86hwlxgbxh6tfx.jpg
۱۲-تقويت کننده راديويي ( BOOSTER ‏) :
‏اين دستگاه يک تقويت کننده امواج راديوئي است و در مواراي که فاصله تجهيزات بي سيم از هم زياد باشد و گيرنده در برد فرستنده قرار نگيرد از آن استفاده مي شود.

۱۳-نظم دهنده ویدئویی (VIDEO ROUTER) :
‏اين وسيله به عنوان نظم دهنده ‏سيگنال هاي ويديوئي در شبکه هاي CCTV ‏ گسترده ‏به کار مي رود‏ دورببن هاي شبکه (LAN CAM , IP CAMERA)‏ ها، PC ‏ ها و NVR‏ ها به آن وصل مي شود و اين دستگاه نيز براي ارسال اطلاعات از طريق شبکه به خط تلفن اتصال مي يابد .


  • Like 6
ارسال شده در
جعبه هاي منبع تغذيه :

‏اين جعبه ها براي قرار دادن ترانس تغذيه و باطري هاي اضطراري سيستم CCTV ‏ مي باشد و ترمينال هايي براي تقسيم ولتاژ خروجي بين دوربين ها و ساير تجهيزات دارد.

 

کابل کشي سيستم CCTV ‏:

‏براي کابل کشي دوربين هايMINI ‏ که داراي فيش هاي معمولي ويدئويي (يک فيش براي تصوير و دو فيش براي صدا ) مي باشند سيم هاي ۱۰۰‏و ۵۰ متري سه فيش موجود مي باشند. معمولا خروجي هاي وي ديويي دوربين ها داراي امپدانس ۷۵ ‏اهم و ولتاژ سيگنال يک ولت پيک تا پيک مي باشند براي انتقال سيگنال ويدئويي با استفاده از کابل کواکسيال بسته به طول

‏مسير از کابل هاي مختلف استفاده مي شود . کابل ( RG59 ( 3C-2V‏ به قطر خارجي ۶mm ‏براي سيگنال تک رنگ (سياه و سفيدا تا فواصل ۳۰۰ ‏ متر و براي سيگنال رنگي تا فواصل ۲۵۰ متر مناسب مي باشند. براي مسافت هاي بيشتر از اين تا ۲ برابر مسافت ذکر شده در بالا از کابل RG11 ‏استفاده مي کنند. استفاده از کابل RG58 ‏ به دليل اپبدانس ۵۰‏ اهمي اين کابل براي سيستم هاي CCTV‏ توصيه نمي شود . به غير از کابل کواکسيال براي انتقال سيگنال ويدئويي از کابل زوج به هم تابيده هم استفاده مي شود . اين نوع کابل در انتقال سيگنال نسبت به کابل کواکسيال بهتر است و نويز را انتقال نمي دهد. به سيگنال هاي منتقل شده از طريق کابل کواکسيال سيگنال بالانس نشده (UNBALANCED‏) و به سيگنال هاي منتقل شده از طريق کابل زوج به هم تابيده بالانس شده BALANCED)‏) مي گويند . در اتصال کنترولر به DVR ‏يا ساير تجهيزات اگر از کانکتور RS-485 ‏ استفاده مي شود بايد توجه نمود که اتصال دو وسيله اگر با کابل CROSS-TYPE ‏ باشد بايد ترمينال A‏ کنترولررا به ترمينالB ‏ وسيله ديگر وصل کرد و اگر کابل مورد استفاده از نوع STRAIGHT-TYPE ‏باشد ترمينال A رابه A‏ و B را به B وصل گردد. نحوه اتصال صحيح کابل و پينها در زير نشان داده شده است. همچنين براي اتصال يک کابل کواکسيال به کابل زوج به هم تابيده از يک تبديل به نام بالون ويدئويي ( VIDEO BALUN ‏) استفاده مي گردد که تصوير آن را مشاهده مي نماييد :

vmzk7bd7kt5s2bw08sc.jpg

نحوه ‏اتصال کابل زوج. تابيد ه ‏را نيز در زير مشاهده ‏ميکنيد:

 

lye7qu665dhl00k1cijz.jpg

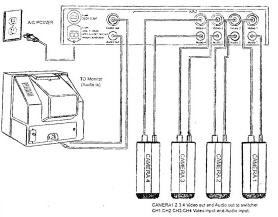
در ادامه دياگرام اتصالات چند سيستم CCTV ‏ براي آشنايي واطلاعات بيشتر شما مخاطبان عزيز آورده شده است:

 

yro1dobapeu089jj5nh3.jpg

397543hg18exdama9k.jpg

75uhiyxtdv0xtb14m17e.jpg

  • Like 4
ارسال شده در

در پايان اين مقاله قسمتي از اصطلاحات متداولي که ممکن است در مورد سيستم هاي CCTV ‏ و در مشخصات ذکر شده براي تجهيزات با آنها برخورد کنيد توضيح داده شده است :


ALPHANUMERIC ‏: وسيله قرار دادن نوشته روي تصوير که درDVR ‏ ومولتي پلکسر کاربرد دارد .
BACK - FOCUS‏: تنظيم مکان لنز در رابطه با سنسور CCD ‏ در دوربين
BAND)B.W WIDTH): پهناي باند فرکانس که براي سيگنال ويدئويي معمولي ۵ مگاهرتز است .
BETAMAX‏:فرمت ضبط ويدئويي شرکت SONY ‏ و رقيب VHS
CCD APERTURE ‏: سطحي از CCD ‏ که به نور حساس است.
CCIR ‏:انجمن راديويي بين المللي براي استاندارد تلويزيوني اروپا
CORROLATED DOUBLE SAMPLING):CDS): تکنيکي در ايجاد ترکيب رنگ در بعضي از دوربين هاي CCD
COLOR FILTER ARRAY): CFA) *****هاي نوري که در دوربين CCD ‏ براي توليد ترکيب رنگ سيگنال ويدئويي استفاده مي گردد .
CIE ‏: انجمن بين المللي نور که واحد هاي نوري را تعريف و ارائه مي کند .
CHROMINANCE: به اطلاعات رنگ سيگنال ويديويي گفته مي شود.
CONTRAST ‏: يکي از تنظيمات کيفيت تصوير . اختلاف بين روشن ترين و تاريک ترين نقطه تصوير
D/A‏: مبدل سيگنال ديجيتالي به آنالوگ .
DARK CURRENT ‏: نشت سيگنال از CCD ‏ در نبود نور که ايجاد نويز (dark noise‏) مي کند.
DIGITAL MICRO MIRROR DEVICE ) DMA‏): يک تکنولوژي جديد ساخت سنسور ويدئويي که از تعداد زيادي آينه مينياتوري روي چيپ استفاده مي شود.
DUPLEX ‏:سيستم ارتباطي که اطلاعات را در دو جهت رفت و برگشت مبادله مي کند. در سيستمهاي CCTV ‏ معمولا به امکان ضبط و پخش با هم به صورت مولتي پلکس گفته مي شود.
D.S.P ‏: مدار الکترونيکي پردازنده سيگنال ديجيتالي
DV-MINI ‏يک فرمت ضبط صدا و تصوير جديد که اکثرا در هندي کم استفاده مي شود .
D-VHS‏: استاندارد جديد ارائه شده توسط JVC براي ضبط سيگنال ديجيتالي روي VHS
EBU: اتحاديه پخش برنامه هاي اروپايي
EIA ‏: انجمن صنعتي الکترونيک
FCC ‏: کمسيون ارتباطات فدرال آمريکا
FIELD ‏: تعداد نصف خطوط فريم را گويند در سيستم CCIR/PAL ‏ تعداد فيلدها ۵۰ عدد در ثانيه و در سيستم EIA/NTSC تعداد فيلدها ۸۰ ‏ عدد در ثانيه است .
FRAME STORE ‏: وسيله الکترونيکي شماره گذاري و ذخيره ‏فريم هاي تصوير .
FRAME SWITHER‏: نام ديگر مولتي پلکسر ساد ه ‏است .
FRAME TRANSFER ‏: يکي از سه اصل يا روش انتقال شارژ از چيپ CCD ‏ مي باشد دو روش ديگر عبارتند از FRAME-INTERLINE , INTERLINE
FRAME ‏: در سيستم CCIR/PAL ‏ از ترکيب ۶۲۵ ‏ خط و در سيستم EIA/NTSC ‏ از ترکيب ۵۲۵ خط يک فريم ساخته مي شود سيستم پال ۲۵‏ فريم بر ثانيه و سيستم NTSC 30 ‏فريم بر ثانيه دارد .
GAMMA ‏: اين مشخصه براي تصحيح اختلاف بين پاسخ خطي دوربين و پاسخ غير خطي مانيتور تعريف مي شود . مثلا مقدار نمايي گاما براي مونيتور تک رنگ ۲/۲ ‏است لذا دوربين بايد روي ۲,۲/۱ ‏يعني ۴۵/۰‏تنظيم شود .
HAD ‏: يک نوع سنسور CCD ‏ است که طرح لايه اي دارد و سطح نويز درآن بسيار پايين است .
HDDTV‏: استاندارد آينده پخش برنامه هاي تلويزيوني با وزلوشن بالا ( ۲۰۰۰ ‏*۱۰۰۰‏پيکسل )
HUM‏: نويز روي فرکانس اصلي را گويند .
HYPER-HAD ‏: تکامل يافته چيپ CCD HAD
ILLUMINATION ‏: به مقدار روشنايي تصوير اشاره دارد . حداقل روشنايي لازم براي دوربين هاي معمولي چند دهم لوکس و براي دوربين هاي ديد شب چند صدم لوکس مي باشد .
I/O ‏: خروجي
I/P:ورودي
lEC ‏: انجمن بين المللي برق
INSERTER ‏: وسيله اي براي گذاشتن متن روي تصوير .
INTERFERENCE ‏: تداخل ناشي از ميدان الکتريکي يا الکترو مغناطيسي ساير وسايل روي سيگنال
IP : درجه حفاظت بدنه يک وسيله را در برابر عوامل خارجي به صورت عدد بيان مي کند .
IR ‏: نور مادون قرمز
ISDN ‏: شبکه تلفن جديد با سرعت انتقال داده‏۶۴ کيلو بايت بر ثانيه
lTU ‏: اتحاد‏يه بين المللي ارتباطات راه دور
LINE-LOCKED ‏: در سيستم هاي CCTV‏ به چند وسيله گفته مي شو که با فرکانس منبع تغذيه مشترک(۵۰ يا ۶۰ هرتز) تغذيه مي شوند و از نظر فرکاس فيلد قفل شده اند .
LUMINANCE ‏: اطلاعات سيگنال ويدئويي در مورد روشنايي تصوير را گويند .
MOD ‏: حداقل فاصله شي از لنز را گويند که براي لنز هاي زوم حدود يک متر و براي لنزهاي فيکس خيلي کمتر است . ( به طول فاصله کانوني لنز بستگي دارد )
MOIRE PATERN ‏: نويز در تصوير حاصل از CCD‏ در فرکانس هاي بالا
NBS‏: اداره ‏ملي استاندارد در آمريکا
ND FILTER ‏: يک نوع ***** نوري که مقدار نور را بدون بر هم زدن تعادل رنگ تقليل مي دهد .
NIT ‏: يکي از واحد هاي نوري
NTSC ‏: استاندارد رنگي در آمريکا، کانادا ، ژاپن و چند کشور ديگر .
PAL ‏: سيستم تلويزيون رنگي اروپا
PHOT ‏: واحد نوري معادل ده هزار لوکس
POTS‏ ياPSTN ‏: يکي از سيستم هاي تلفن
PRINCIPEL POINT‏: مرکز عدسي
PTZ SITE DRIVER‏: يک قسمت از سويچر ماتريسي کد سيگنال هايي کد دار کنترلي مربوط به کنترولر و DVR‏ يا مولتي پلکسر را دريافت مي کند.
RETMA ‏: نام ديگرEIA
سيگنال RF‏: سيگنال راديويي که به طيف تا ۳۰۰ ‏گيگا هرتز تعلق دارد .
RS-232 ‏: يک فرمت ارتباط ديجيتالي که فقط نياز به دو سيم دارد .
RS-485 ‏: شکل پيشرفته تر ارتباط ديجيتالي که مي اتواند تا ۳۲‏دريافت کننده را د‏ر مقصد پوشش دهد.
SIMPLEX: در CCTV ‏به يکي از دو روش مولتي پلکسي اشار ه ‏دارد که اطلاعات فقط در يک فرمت قابل انتقال است (بر خلاف DUPLEX ‏) مثلا فقط امکان ضبط يا پخش در يک زمان باشد .
SMEAR : خطوط عمودي به صورت نويز در محل هاي بسيار روشن تصوير حاصل ازCCD
SMPTE ‏: انجمن مهندسين تلويزيون و تصاوير متحرک
SPLIT SCREEN ‏: به صفحه نمايش چند تکه شده مي گويند
S-VHS ‏: يک فرمت ضبط ويدئويي است که وزولوشن افقي ۴۰۰ خط دارد .
TBC ‏: سنکرون کردن سيگنال هاي مختلف بر اساس زمان
TELEMETRY ‏. سيستم کنترل از راه دور اطلاعات ديجيتالي کد دار
TERMINATION‏: اتصال انتهاي کابل را به يک کانکتور مي گويند .
VDA‏ : يک آمپلي فاير سيگنال تصويري با يک ورودي و چند خروجي
VIDEO HOME SYSTEM) :VHS) ‏سيستم ويدئويي خانگي
VIDEO MATRIX SWITCHER‏: وسيله اي براي انتخاب بيش از يک دوربين ، VCR يا چاپگر ويدئويي و امثال آن که قدرتمندتر از سويچرهاي معمولي است .
VITS ‏: سيگنال تست با شکل خاص که در سيستم پال در خطوط نامرئي۱۷ ‏و۱۸ ‏و۳۳ ‏و۳۳۱ ‏جا زده مي شود.
VIDEO MOTION DETECTOR ) VMD‏) : سيستمي که در برابر تغيير نور يا جابه جايي و حرکت سيگنال آلارم ايجاد مي کند.
VS ‏: سنکرونيزاسيون عمودي ( در مقابل آن HS ‏سنکرونيزوسيون افقي )
W-VHS‏ : استاندارد جديد ضبط ويدئويي ارائه شده توسط JVC
C/Y ‏: يک فرمت ويدئويي که اطلاعات روشنايي تصوير و رنگ تصوير جداگانه فرستاده مي شود . اين فرمت در S-VHS ‏وجود دارد .


  • Like 3
  • 10 ماه بعد...
ارسال شده در

دوربین های مداربسته وویژگی AWB یا Automatic White Balance

 

AWB تکنیکی است که برای تصحیح یا بهبود رنگ سوژه SCENE به کار می رود و هدف آن این است که دوربین بتواند تصاویر و ویدئوهای طبیعی تری را ارائه دهد. ویژگی AWB بالانس اتوماتیک رنگ سفید، به معنای این است که دوربین قادر است از ایجاد رنگ های غیر واقعی جلوگیری کند و امکان تولید رنگ های غیر صحیح را برطرف سازد. بنابراین آن اشیایی که در ذات سفید می باشند، در تصویر حاصل از دوربین نیز سفید ارائه می شوند. چشمان ما به خوبی رنگ سفید را تحت منابع مختلف نوری تشخیص می دهد، اما معمولاً دوربین های امنیتی در فهمیدن و درک اینکه سوژه موجود در تصویر در چه درجه رنگی از سفید می باشد، با مشکل روبرو هستند و ممکن است گاهی رنگ سفید موجود در تصویر را به رنگ آبی، سبز و یا نارنجی تعبیر کنند. چشمان ما فرآیند تشخیص رنگ یعنی رنگ سفید و سایر رنگ ها در برابر شرایط مختلف روشنایی (نوری) را به دقت انجام می دهد و تصحیحات و تنظیمات لازم را برای شرایط مختلف اعمال می کند. اگر دوربین یک دیوار که به عنوان مثال سفید است را ببیند، سپس تمامی رنگ های دیگر در ویدئو و یا تصاویر را بر طبق همان تنظیم کرده و ارائه خواهد داد که بسیاری از دوربین های مدار بسته دارای خطا و اشتباه در این زمینه هستند به خصوص اگر کل سوژه scene تحت سلطه یک رنگ باشد ( یک رنگ غالب در سوژه وجود داشته باشد) یا اگر رنگ سفید طبیعی natural white در سوژه موجود نباشد و در نتیجه امکان تولید رنگ های غلط و نادرست و ناخوشایند وجود دارد. یک دوربین امنیتی نیاز دارد که یک نقطه مرجع که نماینده رنگ سفید باشد را بیابد و سپس تنظیمات (اصلاحات) برای سایر رنگ ها را بر مبنای آن نقطه مرجع سفید انجام دهد تا رنگ های دقیق و قابل اطمینانی را برای اهداف امنیتی ارائه دهد. دوربین های مدار بسته امنیتی پیشرفته که دارای ویژگی AWB هستند، به واسطه این ویژگی رنگ کل سوژه را نگاه می کند و بهترین بالانس رنگ سفید که شایسته و مناسب باشد را محاسبه می کند. مدل های پیشرفته ای از دوربین های مدار بسته نیز وجود دارند که دارای ویژگی ردگیری اتوماتیک بالانس رنگ سفید تحت عنوان ATW ، (Auto-tracking White Balance) می باشند. دوربین های دارای ویژگی ATW حاوی یک مرجع بالانس رنگ سفید ثابتی در داخل تنظیمات خود دوربین می باشند، بنابراین حتی اگر رنگ سفید در سوژه وجود ندارد دوربین قادر است رنگ های درست و دقیقی را ارائه دهد. دوربین های دارای سنسور تصویری دیجیتال پیکسیم این قابلیت را دارند که تصاویر مطمئن و ثابت قدمی را حتی در شرایط نوری نامساعد و مشکل، خلق کنند.

  • Like 1
×
×
  • اضافه کردن...